Деталі
Система сповіщення та реагування на метан (MARS) була анонсована Програмою ООН з навколишнього середовища під час кліматичного саміту COP27 на єгипетському морському курорті Шарм-ель-Шейх.
Метан, що виділяється в результаті витоків в установках, що працюють на викопному паливі, а також з інших антропогенних джерел, таких як тваринництво та сміттєзвалища, на сьогоднішній день є причиною приблизно 30 відсотків глобального підвищення температури.
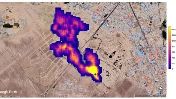
MARS використовуватиме дані глобальних картографічних супутників для виявлення «гарячих точок» метану та великих шлейфів газу, а також визначення його джерела, йдеться у заяві Програми ООН з навколишнього середовища.
MARS стане першою загальнодоступною глобальною системою, здатною пов'язати виявлення метану з процесами сповіщення та використовуватиме найсучасніші супутникові дані для виявлення великих викидів.
Додамо
За даними Міжурядової групи експертів зі зміни клімату, до 2030 року країни мають скоротити викиди метану не менше ніж на 30%, щоб зберегти температурну межу 1,5 градуса за Цельсієм.
